Miesięcznik Murator ONLINE

Skocz do zawartości

Zabawa:Sądzę,że w tym sezonie grzewczym spalę.  

40 użytkowników zagłosowało

  1. 1. Zabawa:Sądzę,że w tym sezonie grzewczym spalę.

    • poniżej 2 ton
      6
    • 2-3 tony
      16
    • 3-4 tony
      10
    • 4 i więcej
      8


Recommended Posts

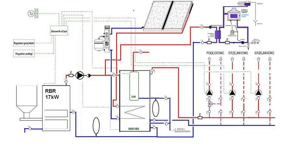
Nie bardzo to rozumiem, zawór DBV to tylko zawór przelewowy wymagany do zabezpieczenia kotła w układzie zamkniętym.

Te sterowniki obsługują 3 pompy.

Jak masz zamiar regulować temp. wychodzącą na podłogę, tym 4D ( może 3D ) + przepływy na rotametrach ?

Idę do puchu. Dobrej Nocy wszystkim życzę choć chyba pospać będzie ciężko, cały czas huczy na zewnątrz.

 

Zamierzam podłączyć kocioł w układzie zamkniętym i zawór DBV jest tańszym rozwiązaniem niż wężownica schładzająca aby było to zgodnie ze sztuką.

Regulować temperaturę dochodzącą do podłogówki planuje na zaworze 4D a rotametry wykorzystać do regulacji przepływu/temperatury w poszczególnym pomieszczeniach, dwie pompy do CO planuje po to aby osobno można było regulować temperaturę na parterze i piętrze z wykorzystując do tego ecoal/bruli chyba że źle coś myśle i takie coś nie będzie działać?

Odnośnik do komentarza
https://forum.murator.pl/topic/158093-rbr-ekouniwersal/page/296/#findComment-5966536
Udostępnij na innych stronach

  • Odpowiedzi 28,4k
  • Utworzony
  • Ostatnia odpowiedź

Najaktywniejsi w wątku

  • karoka65

    3480

  • zbigmaz01

    2445

  • minertu

    2414

  • bobasxx

    967

Najaktywniejsi w wątku

Dodane zdjęcia

Zamierzam podłączyć kocioł w układzie zamkniętym i zawór DBV jest tańszym rozwiązaniem niż wężownica schładzająca aby było to zgodnie ze sztuką.

Regulować temperaturę dochodzącą do podłogówki planuje na zaworze 4D a rotametry wykorzystać do regulacji przepływu/temperatury w poszczególnym pomieszczeniach, dwie pompy do CO planuje po to aby osobno można było regulować temperaturę na parterze i piętrze z wykorzystując do tego ecoal/bruli chyba że źle coś myśle i takie coś nie będzie działać?

Będzie działać i nie potrzeba do tego schematu.
Odnośnik do komentarza
https://forum.murator.pl/topic/158093-rbr-ekouniwersal/page/296/#findComment-5966581
Udostępnij na innych stronach

Ja w tej cenie nie zastanawialbym sie tylko palił pelletem chyba że jest to jakieś badziewie zanieczyszczone jakimś plastikiem czy innym g..., wszystko kwestia ustawień i opanowania zagadnienia wcale nie musi pracować w trybie ciągłym oczywiście że w lecie na samo podgrzewanie cwu bardziej opłacalny jest groszek bo dłuższe podtrzymanie na samym pelecie podtrzymanie miałem jak dobrze pamiętam gdzieś ok 45min, w tej chwili w mojej mocno przewymiarowanej 17-tce mam zasypany 75/50 groszek/pellet i podtrzymanie 120min i jest ok. Co to za pellet bo może opłaca mi sie bujnąć do Włoszczowej ja mam w tej chwili dostępny po 670zl 8mm - ukraina (ale bardzo dobry - sprawdzony) tylko że jak doliczę worki i transport i już wyjdzie ok 760zł i dlatego się zastanawiam zobaczę za ile dostanę groszek z KWK Kazimierz Juliusz bo taki mnie interesuje, ale w tej cenie co masz jeżeli to jest średniej jakości pellet to super cena jak nie to weź sobie na domieszkę na początet poprobujesz i sam ocenisz.

 

No niestety trochę się gościowi pomieszało dzwoniłem dziś i 731 1 tona w bik-baku żadna rewelacja

Odnośnik do komentarza
https://forum.murator.pl/topic/158093-rbr-ekouniwersal/page/296/#findComment-5967115
Udostępnij na innych stronach

Czyli jednak lepiej pod zadaszeniem.

Mam akurat od strony północnej dostawioną do domu wiatę więc pewnie tam go umieszczę.

Zastanawiam się tylko na jakiej wysokości. Wiata jest przykryta blachodachówką i nie wiem czy od blachy nie będzie przekłamywał temperatury.

Odnośnik do komentarza
https://forum.murator.pl/topic/158093-rbr-ekouniwersal/page/296/#findComment-5967483
Udostępnij na innych stronach

Czyli jednak lepiej pod zadaszeniem.

Mam akurat od strony północnej dostawioną do domu wiatę więc pewnie tam go umieszczę.

Zastanawiam się tylko na jakiej wysokości. Wiata jest przykryta blachodachówką i nie wiem czy od blachy nie będzie przekłamywał temperatury.

Mój wisi na wys. 110cm i zrobiłem mu jeszcze mały ekran przed słońcem. Zamocowany jest na ścianie i wcześnie rano w słoneczny dzień padało na niego słońce, nawet jest obok rury spustowej od rynny i niekiedy w granicach godz. 12 łapie promyk słońca między rurą a ścianą.

Odnośnik do komentarza
https://forum.murator.pl/topic/158093-rbr-ekouniwersal/page/296/#findComment-5967709
Udostępnij na innych stronach

Będzie działać i nie potrzeba do tego schematu.

 

To fajnie że to co wymyśliłem będzie działać, tylko schemat byłby mi potrzebny aby hydraulik przy montażu nie pominął np. jakiś zaworów zwrotnych lub tak jak wyżej czytałem że są takie niuanse jak połączenie razem powrotów itd. i może okazać się że po podłączeniu nie działa prawidłowo i nie chciałbym jak w innych postach forumowicze robili zdjęcia kotłowni aby wychwycić błędy hydraulika bo coś nie działa (czy pompa ma być przez zaworem czy za itd.)

Takim schematem mogliby by się też posłużyć inni forumowicze kupująć sterownik ecoal/bruli i montując tylko ogrzewanie podłogowe.

Odnośnik do komentarza
https://forum.murator.pl/topic/158093-rbr-ekouniwersal/page/296/#findComment-5967757
Udostępnij na innych stronach

Witam

za zaworem będzie zawór czworo-drogowy dalej 2 pompy CO osobna na parter osobna na poddasze (podłączone bezpośredni pod ecoal/bruli i pracujące tylko wtedy gdy w danej części domu jest za zimno), w rozdzielaczach od podłogówki będą zamontowane tylko rotametry/przepływomierze do wyregulowania przepływu w poszczególnych pomieszczeniach). CWU też będzie podłączona na osobnej pompie i będzie się załączała tylko gdy w bojlerze spadnie temperatura, cyrkulacja będzie podłączona pod inny sterownik. W łazienkach planuje dać jeszcze drabinki tylko za bardzo nie wiem gdzie je wpiąć( albo w układ podłogówki tylko będzie trochę niska na nich temperatura lub przed zaworem czworo-drogowym i może pujdą na grawitacji bez dodatkowej pompy.

Jedną pompkę np. na górę podłączasz pod gniazdo CO, może być dodatkowo do niej czujnik pokojowy który ją wyłączy po osiągnięciu temp. zadanej w pomieszczeniu prowadzącym choć przy podłogówce i tak trochę przegrzeje i ajk na podłodze to lepiej wg. mnie jak pracuje cały czas, stabilniej na kotle.

Drugą możesz podpiąć pod gniazdo mieszającej ustawiając ją jako podłogowa z drugim czujnikiem lub mieszająca i praca ciągła z odpowiednimi nastawami na programatorze.

CWU wiadomo do gniazda CWU + czujnik do bojlera.

Cyrkulację mówisz pod inny sterowniczek, drabinki zbyszek ci powiedział.

To chyba wsio.

Odnośnik do komentarza
https://forum.murator.pl/topic/158093-rbr-ekouniwersal/page/296/#findComment-5967845
Udostępnij na innych stronach

Jedną pompkę np. na górę podłączasz pod gniazdo CO, może być dodatkowo do niej czujnik pokojowy który ją wyłączy po osiągnięciu temp. zadanej w pomieszczeniu prowadzącym choć przy podłogówce i tak trochę przegrzeje i ajk na podłodze to lepiej wg. mnie jak pracuje cały czas, stabilniej na kotle.

Drugą możesz podpiąć pod gniazdo mieszającej ustawiając ją jako podłogowa z drugim czujnikiem lub mieszająca i praca ciągła z odpowiednimi nastawami na programatorze.

CWU wiadomo do gniazda CWU + czujnik do bojlera.

Cyrkulację mówisz pod inny sterowniczek, drabinki zbyszek ci powiedział.

To chyba wsio.

Czyli wszytko tak jak u mnie z wyjątkiem tych nieszczęsnych grzejników w łazience które zrobiłem bez grawitacji.

Odnośnik do komentarza
https://forum.murator.pl/topic/158093-rbr-ekouniwersal/page/296/#findComment-5967914
Udostępnij na innych stronach

Czyli wszytko tak jak u mnie z wyjątkiem tych nieszczęsnych grzejników w łazience które zrobiłem bez grawitacji.

 

Czyli jak masz zrobione, osobna pompa czy podłączone pod rozdzielacze od podłogówki.

Nie wiem czy u mnie grawitacja do drabinki na parterze zadziała, odległość z 10m rurka z pieca pójdzie w dół i po podłodze do łazienki.

Odnośnik do komentarza
https://forum.murator.pl/topic/158093-rbr-ekouniwersal/page/296/#findComment-5968205
Udostępnij na innych stronach

Czyli jak masz zrobione, osobna pompa czy podłączone pod rozdzielacze od podłogówki.

Nie wiem czy u mnie grawitacja do drabinki na parterze zadziała, odległość z 10m rurka z pieca pójdzie w dół i po podłodze do łazienki.

W tym układzie lepiej połącz suszarkę równolegle z wężownicą c.w.u, nie zapomnij o głowicy termostatycznej na grzejniku. Układ sprawdzony i działa ok cały rok w razie potrzeby, szczególnie kiedy jest włączona funkcja c.w.u + mieszająca.

Odnośnik do komentarza
https://forum.murator.pl/topic/158093-rbr-ekouniwersal/page/296/#findComment-5969417
Udostępnij na innych stronach

W tym układzie lepiej połącz suszarkę równolegle z wężownicą c.w.u, nie zapomnij o głowicy termostatycznej na grzejniku. Układ sprawdzony i działa ok cały rok w razie potrzeby, szczególnie kiedy jest włączona funkcja c.w.u + mieszająca.

 

Nie wiem czy to dobre rozwiązanie jak pompa CWU pracuje tylko kilka godzin aby nagrzać wodę w bojlerze, a tak będzie musiała pracować cały czas aby drabinki były ciepłe, po drugie jak na CWU ustawie sobie np.45C a na piecu będzie 60C to gdy pompa będzie pracowała aby nagrzać drabinki to na bojlerze będę miał 60C i dodatkowo niepotrzebna strata prądu na pracę pompy.

Odnośnik do komentarza
https://forum.murator.pl/topic/158093-rbr-ekouniwersal/page/296/#findComment-5969943
Udostępnij na innych stronach

Dzisiaj kończymy instalacje podłogówki wyszło jakieś 1200 m :-) do tego 2 drabinki i jeden duży grzejnik w garażu, tak więc dziś w końcu zamawiam swojego rbr wybór pada na 17 kw.

Wiem,wiem niereformowalny jestem:-)

Odnośnik do komentarza
https://forum.murator.pl/topic/158093-rbr-ekouniwersal/page/296/#findComment-5970715
Udostępnij na innych stronach

Dzisiaj kończymy instalacje podłogówki wyszło jakieś 1200 m :-) do tego 2 drabinki i jeden duży grzejnik w garażu, tak więc dziś w końcu zamawiam swojego rbr wybór pada na 17 kw.

Wiem,wiem niereformowalny jestem:-)

To będziesz miał przewymiarowany :) Ale będziesz spał teraz zapewne spokojniej.

Ja mam 600 m podłogi+4 kaloryfery oraz bojler 120l i niestety nie robił nikt pieca 7 kw który by mi pasował :(

 

Spojrzy ktoś na nastawy letnie u mnie i podpowie co jeszcze zmienic aby było lepiej?

Dzieki

Odnośnik do komentarza
https://forum.murator.pl/topic/158093-rbr-ekouniwersal/page/296/#findComment-5970848
Udostępnij na innych stronach

Dołącz do dyskusji

Możesz dodać zawartość już teraz a zarejestrować się później. Jeśli posiadasz już konto, zaloguj się aby dodać zawartość za jego pomocą.

Gość
Odpowiedz w tym wątku

×   Wklejono zawartość z formatowaniem.   Usuń formatowanie

  Dozwolonych jest tylko 75 emoji.

×   Odnośnik został automatycznie osadzony.   Przywróć wyświetlanie jako odnośnik

×   Przywrócono poprzednią zawartość.   Wyczyść edytor

×   Nie możesz bezpośrednio wkleić grafiki. Dodaj lub załącz grafiki z adresu URL.




×
×
  • Dodaj nową pozycję...